Mit der fertigen Leerkabine sieht das Fahrzeug doch schon richtig gut aus 🙂 oder?
Aber jetzt erst mal langsam, bis dahin war schon noch ein etwas längerer Weg…
Wir haben uns Anfang 2022 erst einmal um das Fahrerhaus gekümmert. Dieses wurde komplett leer geräumt, also Sitze und alte Verkleidung raus, um dann einige geräuschmindernde Maßnahmen zu ergreifen. Die entsprechenden Materialien hierfür haben wir bei der Firma IsoproQ gekauft. Herr Krecht hat uns bei der Auswahl unterstützt und konnte uns bei der Abholung auch noch einige Tips für die weitere Verarbeitung mit auf den Weg geben. Sehr erleichternd und positiv fanden wir, dass man auf Basis von Bildern und einer telefonischen Beschreibung des Vorhabens ein Angebot mit einem umfangreichen Paket von Probematerialien zugesendet bekommt, was schlussendlich dann die Auswahl, inbesondere der sichtbaren Schichten, sehr erleichtert.

Auf die Bodenbleche kam eine Schicht bitumenfreie Antidrönmatten und dann eine Lage Akustikfilz – die vorhandenen Fußmatten wurden danach wieder über den Filz gelegt.

Im Bereich des Mitteltunnels haben wir uns für eine dezente Veredlung entschieden und diesen mit einem dunkelgrauen Nadelfilz belegt (soll das original Porsche Kofferraummaterial sein 🙂 ).
Die Verarbeitung der Antidrönmatten funktioniert mittels großzügigen Einsatzes eines Heißluftföhns recht ordentlich. Auch das Belegen der Flächen mit Filz stellt keine besondere Herausforderung dar. Hier kommt es auch noch nicht so auf das optische Ergebnis an.
Das Belegen des Mitteltunnels ist allerdings da schon eine ganz andere Hausnummer. Von unten mit dem Fön leicht angewärmt ist der Filz etwas dehnbarer/fügiger und kann dann dem kurvigen Lauf der Karosserie folgend angedrückt werden. Hierbei ist aber unbedingt drauf zu achten, dass die heiße Fönluft nicht auf die Filzoberfläche bläst. Das führt dann sofort zu einer Beschädigung der Filzstruktur. Es ist nicht zu vermeiden, gezielte Schnitte für Aussparungen und Kurven in den Filz zu legen. Jeder Fehler hierbei ist nicht mehr rückgängig zu machen. Aber ok, ist dann eben Handarbeit … (Anmerkung Annette: mein lieber Mann arbeitet sehr pingelig -> ich sehe praktisch gar keine Schnittlinien….!)
Die Rückwand und das Dach haben wir erst mit einer etwas dünneren Variante des Antidrön-Materials und dann für eine bessere Wärmedämmung mit PE / PP-Schaumplatten verschiedener Stärken belegt und dann, wo möglich mit etwas Akustikfilz überklebt. Über diese Schichten kam zum Schluß dann die noch vorhandene originale Presspappe, die ebenfalls mit grauem, hier aber gut zu verarbeitenden dehnbaren Filz bezogen wurde.


Mit dem Ergebnis sind wir nach kurzen Probefahrten recht zufrieden. In der Kabine kann man sich prima unterhalten und Messungen mit einer Handy-App haben 74 – 75dB ergeben. Im Übrigen kann ich das üblichen Gejammer im Netz über die grobstolligen Reifen nicht so ganz nachvollziehen. Ich habe unsere Michelin XZL bei den ersten Fahrten überhaupt nicht wahrgenommen und konnte lediglich auf Langstrecke zwischendurch mal ein tieffrequentes Grummeln / Resonieren hören.
Auf der Messe in Bad Kissingen im Oktober 2021 und Juni 2022 haben wir nach einem Dachgepäckträgersystem umgeschaut, welches leicht und demontierbar ist.
Hier sind wir auf die noch junge Firma Rolling-Space gestossen, die vorrangig für Campingbusse und Geländefahrzeuge ihr SpaceRack System anbieten. Dabei handelt es sich im Grundsatz um Querträger, die über sogenannte Regenrinnenhalter fixiert werden. Die Querträger können dann mit Modulen bestückt werden, so dass man schlussendlich eine geschlossene Fläche erhält. In unserem Fall wiegt der Gepäckträger weniger als 30kg. So schaut es aus:

An dem vorderen Querträger sind nun inzwischen mittig 2 zusätzliche Fernlichter (Osram LED Lightbar FX250-SP) und außen 2 Arbeitsscheinwerfer (Osram LED Cube VX80) verschraubt.
Für das eigentlich große Projekt „Zwischenrahmen plus Leerkabine“ konnten wir lange keinen geeigneten Lieferanten für uns finden. Die Auswahl scheint groß und der ungebrochene Hype um die Expeditionsfahrzeuge (uns natürlich mit eingenommen) scheint viele, auch prominente Anbieter terminlich und kostenmäßig zu überfordern (oder meinen, uns kostenmäßig überfordern zu müssen ;-)).
Umso glücklicher waren wir, als wir im Rahmen eines Sommer-Urlaubs im September 2022 vom Harz kommend durch Eisenach und Thüringen fuhren und recht spontan bei der Kabinenschmiede in Schleusingen haltmachten. Die Kabinenschmiede ist schon lange bekannt für ihre hochwertige GfK-Paneele, bietet allerdings ihre Leerkabinen nur ohne Zwischenrahmen an.
Aber das störte uns nicht. Nach einem langen Gespräch mit der Tochter des Hauses, in dem wir die unterschiedlichen Paneele in ihrem Aufbau und Funktion kennenlernen und eine Besichtigung der Hallen vornehmen konnten, war für uns gleich klar, dass wir hier unsere Kabine fertigen lassen werden. Die Kabinenschmiede ist ein bodenständiges Familienunternehmen – vereinbarter Preis und Lieferzeiten wurden exakt eingehalten. Wir sind top zufrieden!
Kurz zu der Kabine: Die Kabinenwände haben eine ca. Wandstärke von 60mm, bestehen aus GfK Deckschichten mit hohem Glasanteil und einer dünnen Wabenunterstruktur, welche die Wände äußerst stabil macht. Die Decken und der Boden haben einen unterschiedlichen Schichtaufbau aufgrund ihrer unterschiedlichen Funktion und späteren Aufgabe. Für die Fensterwahl haben wir die Firma Outbound gewählt aufgrund der Leichtigkeit und Qualität.
Für den Zwischenrahmen haben wir uns dann kompetente Unterstützung bei der Firma Wisenttec (Rene Benning) im Münsterland geholt. Das es ein federgelagerter Rahmen wird, stand für uns eh schon fest, wir wollten das Rad nicht neu erfinden. Festpunkt hinten, ein paar Federn weiter vorne und die Ausleger wie es passt. Bei unserem kurzen Radstand ist keine grosse Verschränkung zu erwarten (im praktischen Versuch nur 8cm gemessen, allerdings noch ohne Last) und für unsere Zwecke wird die Geländefähigkeit von dem Fahrzeug mehr als ausreichend sein.

Hier ein Link in Youtube zum Short von unserem Fahrzeug , erstellt von der Firma Wisenttec:
Am 22.2.2023 haben wir nun voller Vorfreude den LKW nach Schleusingen gefahren, um „Hochzeit“ zu feiern.

Die Montage der Kabine auf dem Zwischenrahmen haben wir noch mit einem schneereichen Kurzwanderurlaub in dem schönen Schieferhof in Neuhaus am Rennweg verbunden. Zurück ging es am Sonntag. Hier unser „Kleiner“ zwischen den „Grossen“ auf der Rückreise…

Nun steht der LKW wieder in seiner Halle und wir freuen uns auf die weiteren großen Herausforderungen.
Was steht an?
Zuallererst bringen wir den Mercedes auf die Waage -> das wird spannend, unser Ziel bleibt < 7,5t.
Dann bekommt die Kabine natürlich noch ihre Finish-Lackierung. Ein persönliches Logo ist ebenfalls ein Muß aber die zündende Idee wollte noch nicht kommen.
Und natürlich der Innenausbau….
Der Grundriss wurde über den Winter in SketchUp visualisiert und finalisiert.
Hier einige Eindrücke…


Nun steht der LKW wieder in seiner Halle und wir freuen uns auf die weiteren großen Herausforderungen.
Was steht an?
Zuallererst bringen wir den Mercedes auf die Waage -> das wird spannend, unser Ziel bleibt < 7,5t.
Dann bekommt die Kabine natürlich noch ihre Finish-Lackierung. Ein persönliches Logo ist ebenfalls ein Muß aber die zündende Idee wollte noch nicht kommen.
Und natürlich der Innenausbau….
Der Grundriss wurde über den Winter in SketchUp visualisiert und finalisiert.
Hier einige Eindrücke…



Wie wir bereits in einem vorherigen Beitrag schon erzählt haben, haben wir uns auf eine Trennung von Schlaf- und Sitzbereich geeinigt. Es ist richtig, die Kabine wirkt vielleicht insgesamt nicht mehr großräumig aber wir sind beide hochgewachsen und benötigen mehr Beinfreiheit. Nach dem Prinzip: wo verbringe ich die meiste Zeit, standen ein festes Bett und eine großzügige Sitzecke direkt für uns fest. Küche und Bad waren für uns zweitrangig. Herausgekommen ist ein kompaktes Fahrzeug, eher einem Unimog ähnlich.
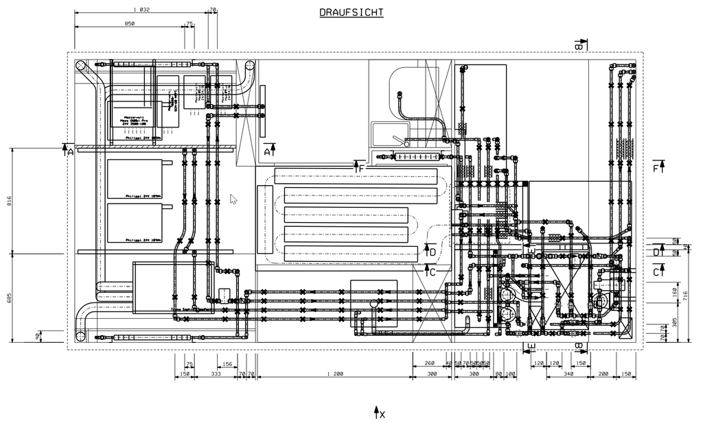
Der Keller liegt nun voller Equipment für unser Wasser-Heizsystem (Scheer/John Guest) sowie für die Trinkwasser/Filteranlage von Purion, welches verbaut werden will. Um Euch mal zu zeigen, was auf uns zukommt, dann hier ein erster Eindruck der Verrohrung (ich erspare Euch die Ansichten).

Update 2025: Hier die aktuellen Sketchup-Bilder


